Оптовая торговля Блок биологической дезодорации

  • Блок биологической дезодорации

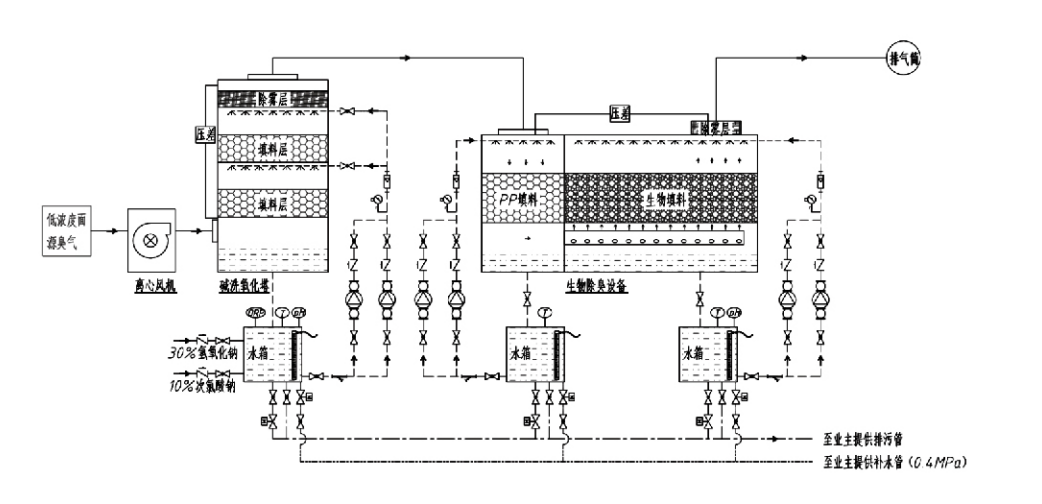
Блок биологической дезодорации

Поток процесса

Зловонные газы

→ Система сбора → Система предварительной стирки → Система фильтрации → Центробежный вентилятор → Система разряда
Система циркуляции Система увлажнения

Области применения процессов контроля запахов
Животноводческие фермы;
Пищевые заводы;
Объекты для безвредной утилизации мертвых животных;
Химические заводы;
Очистные сооружения сточных вод;
Пищевые заводы и другие предприятия вырабатывают зловонные газы.
Станции перевалки отходов;

Примечание: Этот процесс в первую очередь применим для обработки зловонных газов, состоящих из серосодержащих соединений (H₂S, SO₂, меркаптанов, сульфидов и т. д.), азотсодержащих соединений (NH₃, триметиламина, амидов и т. д.), галогенов и их производных (газообразный хлор, галогенированные углеводороды и т. д.).

Описание продукта: Объяснение принципов процесса биологической дезодорации и эксплуатационных характеристик

Комбинированная установка биологической очистки и фильтрационной дезодорации объединяет три биологические технологии: биологическую очистку, биологическую капельную фильтрацию и биологическую фильтрацию. Это новое композитное биологическое дезодорирующее устройство было разработано путем синтеза преимуществ этих трех биологических методов. Пахучие газы поступают в зону очистки через входное отверстие, где проходят предварительную обработку водой или концентрированными химическими очищающими растворами. Эта зона очистки завершает абсорбцию водорастворимых химикатов, удаление пыли и увлажнение пахучих газов. Неудаленные зловонные газы затем поступают в зону многоступенчатой фильтрации слоя биофильтра. Проходя через фильтрующий слой, загрязняющие вещества переходят из газовой фазы на поверхность биопленки:
а) Под воздействием распыляемой воды зловонные газы контактируют и растворяются в водной пленке на влажном упаковочном материале (биологической среде).
б) Неприятно пахнущие компоненты, попадающие в биопленку, разрушаются внутри упаковочного материала за счет микробной абсорбции и разложения.
в) Микроорганизмы используют поглощенные зловонные компоненты в качестве источника энергии для дальнейшего размножения. Эти три процесса происходят одновременно, обеспечивая работу всей системы
соответствует нормам выбросов.

Определение параметров процесса

1. Выбор водяных насосов
2. Высота упаковки: приблизительно 0,8–1,2 м
3. Скорость газа
Время пребывания газа в оборудовании: 5–25 секунд (наше оборудование обычно обеспечивает более 20 секунд времени пребывания пустой башни)
Скорость газа контролируется на уровне 0,2–0,5 м/с. (Скорость газа в башне — это линейная скорость смешанного газа, рассчитанная на основе площади поперечного сечения пустой башни; максимальный объем газа приходится на основание башни, обычно используемое для расчета.)
В нашем оборудовании используется сферическая полимерная органическая набивка, D=50 мм, (пустота) = 0,73
Эффективный объем и высота биофильтра и бионаполнителя рассчитываются по следующей формуле:
V = QT / 3600
H = VT / 3600
Где:
V = Эффективный объем упаковочного слоя (м³)
Q = Расход пахучего газа (м³/ч)
T = Время пребывания в пустой башне (с)
H = Высота упаковочного слоя (м)
V = Скорость газа в пустой башне (м/с)

Преимущества эффективности биологического контроля запаха

● Высокая эффективность лечения и превосходное удаление запахов
Оборудование для микробной фильтрации и контроля запахов эффективно устраняет определенные загрязняющие вещества, такие как сероводород, аммиак и метилмеркаптан, обеспечивая превосходное удаление запахов с эффективностью, превышающей 95%.
Он соответствует самым строгим экологическим требованиям по контролю запахов в различных регионах при любых сезонных или климатических условиях.
● Передовой и рациональный процесс дезодорации
Передовой и рациональный процесс дезодорации гарантирует, что конечные выбросы безвредны для человека и животных. Эта экологически чистая технология не вызывает вторичного загрязнения.
● Микробная активность
Во время первоначальной операции требуется лишь небольшое количество питательного вещества. Микроорганизмы поддерживают оптимальную активность, поглощая питательные вещества из выхлопных газов.
● Высокая устойчивость к ударным нагрузкам
Система автоматически подстраивается под пиковые концентрации выхлопных газов, обеспечивая непрерывную работу микроорганизмов и высокую устойчивость к ударным нагрузкам. Это представляет собой наиболее отличительную особенность и преимущество распылительно-микробного фильтрационного дезодорирующего оборудования по сравнению с другими методами.
● Увеличенный срок службы биологических сред
Специально обработанные биологические среды обладают высокой удельной площадью поверхности, способствуют образованию и отслоению биопленки, устойчивы к коррозии и биодеградации, обеспечивают отличную теплоизоляцию, обладают высокой пористостью, минимальным перепадом давления и эффективным распределением газа/воды. Срок службы достигает 8–10 лет.
● Простота эксплуатации, отсутствие необходимости в обслуживании
Не требует специального персонала или планового обслуживания. Чрезвычайно низкие эксплуатационные расходы при удобном управлении. Возможность непрерывной круглосуточной работы или периодического использования.
Компоненты с минимальным износом обеспечивают исключительно простое обслуживание.

Hangzhou Lvran Environmental Protection Group Co., Ltd.

  • 1000+

    Клиенты отдела обслуживания

  • 2000+

    Национальные инженерные кейсы

Hangzhou Lvran Environmental Protection Group Co., Ltd. Это комплексный поставщик инженерных услуг и производитель оборудования для систем очистки отходящих газов, объединяющий исследования и разработки, техническое обслуживание, проектирование, производство, монтаж и послепродажное обслуживание.

мы Китай Блок биологической дезодорации поставщик и Оптовая торговля Блок биологической дезодорации Экспортная компания. Группа является национальным высокотехнологичным предприятием, научно-техническим предприятием провинции Чжэцзян, региональным научно-исследовательским центром и кредитным подразделением с рейтингом AAA. Группа владеет более чем 30 патентами на полезные модели, многочисленными патентами на изобретения и авторскими правами на программное обеспечение. Группа компаний осуществляет долгосрочное сотрудничество в области технологических исследований и разработок с отечественными университетами и научно-исследовательскими институтами, включая «Центр исследований и разработок в области экологических инноваций», созданный совместно с Аньхойским университетом науки и технологий, и «Центр исследований и разработок в области новых технологий плазменной энергетики и охраны окружающей среды», созданный совместно с Чжэцзянским университетом науки и технологий. Группа создала собственные научно-исследовательские и производственные базы для осуществления углубленного технологического сотрудничества. Группа обладает ключевыми технологиями очистки летучих органических соединений (ЛОС) и имеет квалификацию генерального подрядчика II класса для муниципального строительства, лицензию на безопасное производство, квалификацию специалиста по проектированию класса B для контроля загрязнения окружающей среды в провинции Чжэцзян, квалификацию работника неклассифицированной категории и квалификацию специалиста по инженерно-техническому подряду. Группа компаний прошла международную сертификацию системы управления качеством ISO9001, сертификацию системы экологического менеджмента ISO14001 и сертификацию системы управления охраной труда и техникой безопасности ISO45001.

Почетная грамота

Следующие награды подчеркивают наши выдающиеся достижения. Мы завоевали клиентов высококачественной продукцией и заслужили высокую оценку рынка и всех слоев общества за превосходное обслуживание.

  • Пластинчатый базовый модуль и реактор с сильным электрическим полем для предотвращения поверхностного пробоя
  • Устройство для синтеза метанола из диоксида углерода и воды и способ синтеза метанола из диоксида углерода и воды
  • Самоочищающийся электрофильтр
  • Коррозионностойкий вентилятор высокого давления с функцией регулировки направления ветра
  • Регулируемый самоочищающийся вентилятор большой мощности
  • Комбинированная система управления предварительной обработкой отработавших газов каталитической газификации
  • Система очистки и обработки отработавших газов паровой очисткой с непрерывным электростатическим полем
  • Система оборудования для очистки выхлопных газов с помощью низкотемпературного плазменного УФ-фотолиза
  • Свидетельство о регистрации товарного знака
Последние новости и события
Поделюсь с вами
Посмотреть больше новостей